Dieses Forum verwendet Cookies
Dieses Forum benutzt Cookies um Deine Login-Informationen zu speichern, falls Du hier registriert bist oder von Deinem letzten Besuch, falls Du nicht registriert bist. Cookies sind kurze Textdateien, die auf Deinem Computer/Gerät gespeichert werden; die Cookies, die von diesem Forum erstellt werden, können nur hier benutzt werden und stellen kein Sicherheitsrisiko dar. Unsere Cookies speichern Informationen zu den von Dir gelesenen Themen. Durch den Zugriff auf diese Internetcommunity schließt du einen Nutzungsvertrag mit dem Betreiber dieser Community und erklärst dich mit den hier abgebildeten Regeln und der Datenschutzerklärung einverstanden. Wenn du mit unseren Regeln oder der Datenschutzerklärung nicht einverstanden bist, darfst du die Community nicht mehr betreten oder sie nutzen. Bitte bestätige die Frage, ob Du Cookies annimmst oder ablehnst.

Unabhängig von dieser Auswahl wird trotzdem ein Cookie in Deinem Gerät gespeichert, um Dir diese Frage beim nächsten Besuch nicht noch einmal zu stellen. Du kannst die Cookie Einstellung jederzeit über den Link in der Datenschutzerklärung ändern.

Wichtige Ankündigung
Liebe Forengemeinde,

Wir führen hinter den Kulissen aktuell Gespräche, nach deren Beendigung wir hoffen, euch das Forum weiterhin als Informationsquelle bereitstellen zu können.
Daher haben wir uns entschlossen das Forum über das geplante Abschaltdatum (30.06.2024) hinaus erst einmal am Leben zu halten.

In diesem Zuge haben wir aktuell die Möglichkeit zur Registrierung für neue Benutzer deaktiviert.

Näheres folgt in Kürze...

Euer MINI²-Team


Weitere Infos erhaltet Ihr im zugehörigen Thema: Time to Say Goodbye: MINI² geht am 30.06.2024 in den Ruhestand

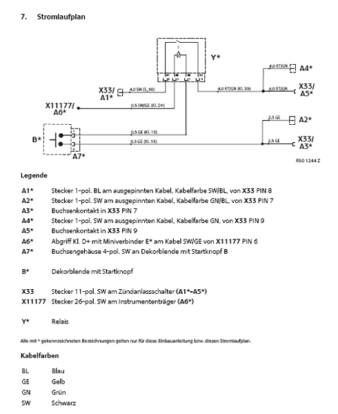
START-KNOPF
#1

hi,
da wollte ich gestern meinen startknopf einbauen,
habe die originale BMW anleitung genommen und musste feststellen,
dass bei meinem mini ein benötigtes kabel (PIN 7) fehlt.
dieses kabe habel ist nicht verbaut.
hat jemand von euch einen startkopf selbst verbaut
und diese problem gelöst?
http://www.newmini-technik.de/ftopic3540.html

gruß

minoller


Angehängte Dateien Thumbnail(s)
               
Zitieren
#2

minoller schrieb:hi,
da wollte ich gestern meinen startknopf einbauen,
habe die originale BMW anleitung genommen und musste feststellen,
dass bei meinem mini ein benötigtes kabel (PIN 7) fehlt.
dieses kabe habel ist nicht verbaut.
hat jemand von euch einen startkopf selbst verbaut
und diese problem gelöst?
http://www.newmini-technik.de/ftopic3540.html

gruß

minoller

Ich dachte du trinkst nicht mehr ? eek!
Devil!

gruss patrick


[Bild: attachment.php?attachmentid=45218&d=1216573997]
Zitieren
#3

minoller schrieb:hi,
da wollte ich gestern meinen startknopf einbauen,
habe die originale BMW anleitung genommen und musste feststellen,
dass bei meinem mini ein benötigtes kabel (PIN 7) fehlt.
dieses kabe habel ist nicht verbaut.
hat jemand von euch einen startkopf selbst verbaut
und diese problem gelöst?
http://www.newmini-technik.de/ftopic3540.html

gruß

minoller
findest du das Kabel "GN/BL" nicht oder ist an Pin7 kein Pin drinne? Bei mir war an Pin 7 eine andere Farbe drin ... damit gings auch Mr. Red
Zitieren
#4

bei meinem mini war in der büchse (PIN7) gar kein kabel drin.
habe aber heute von bmw eine lösung bekommen.
die anleitung war eine alte version (04.05).
habe eine neue bekommen (09.05).
jetzt müsst es gehen.
Zitieren
#5

Ich habe auch den org. Starterknopf selber eingebaut und bei mir lief alles Problemlos, waren alle Anschlüße daAchselzucken .

Du hast nicht zufällig die Pins von der falschen Seite gezähltHead Scratch


Ups da habe ich wohl zu lange geschrieben
Zitieren
#6

da kann man nichts falsch zählen.
die pins sind ja aufgedruckt und die kabel haben farbenZwinkern
Zitieren
#7

hier die lösung für alle:
http://www.newmini-technik.de/viewtopic....3121#43121

gruß

minoller
Zitieren
#8

minoller schrieb:da kann man nichts falsch zählen.
die pins sind ja aufgedruckt und die kabel haben farbenZwinkern

Es kann ja schlieslich mal in der Hektik passieren, das man auf den Schlauch stehtZwinkern und meiner geht auchDevil!
Zitieren
#9

klar,
mit hektik fang ich aber erst gar nicht an zu arbeiten.
Zitieren
#10

Pfeiff

[Bild: attachment.php?attachmentid=14126&d=1143646482][Bild: attachment.php?attachmentid=14129&d=1143646482][Bild: attachment.php?attachmentid=14130&d=1143646596]
Zitieren


Gehe zu:


Benutzer, die gerade dieses Thema anschauen: 1 Gast/Gäste
Wichtige Ankündigung
Liebe Forengemeinde,

Wir führen hinter den Kulissen aktuell Gespräche, nach deren Beendigung wir hoffen, euch das Forum weiterhin als Informationsquelle bereitstellen zu können.
Daher haben wir uns entschlossen das Forum über das geplante Abschaltdatum (30.06.2024) hinaus erst einmal am Leben zu halten.

In diesem Zuge haben wir aktuell die Möglichkeit zur Registrierung für neue Benutzer deaktiviert.

Näheres folgt in Kürze...

Euer MINI²-Team


Weitere Infos erhaltet Ihr im zugehörigen Thema: Time to Say Goodbye: MINI² geht am 30.06.2024 in den Ruhestand